Industry Knowledge
Record changes, share inspirations.
Something You Must Know about Earth Protecting System
Publish Time: 2025-09-25Earthing Protective conductors
It is well known that protective conductor is the main part of each grounding protection system, but the complexity of the system will increase with the requirements of information technology, voltage surge protection, local area network, etc., with the risk of muddling the terminology somewhat.

A Brief Introduction of Earthing Protection System
Power grounding in a building or building protects users. When the insulation layer of an electrical equipment is grounded, it can protect them from electric shock.
When insulation failure occurs, a short-circuit current that is many times higher than the normal working current, flows through the safe grounding wire and returns to the star-shaped point of the distribution transformer through grounding.
The fuse of the electrical device will work immediately and interrupt the power supply. When the equipment is not protected by fuses, the fuses or miniature circuit breakers installed on the distribution panels will run after the watt-hour meter runs.
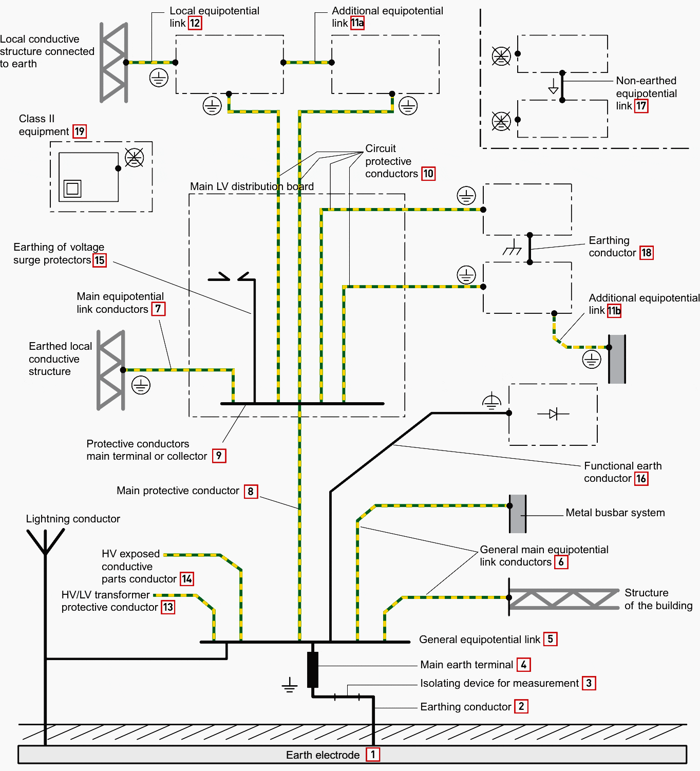
Here is a diagram that shows what the earthing protection system looks like with its components:

What's more, there are the meaning of some common symbols about the earthing system.

After the above introduction, do you have drew a complete picture of earthing system structure? More details, come and have a look~
En
Ru
Es
Fr
Pt